中国炼铁网欢迎您!

中国炼铁网

当前位置: 主页 > 技术文摘库 >
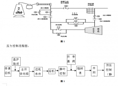
  • [技术文摘库] 柳钢2号高炉TRT流量控制启动改造实例 日期:2021-04-01 08:14:10 点击:357 好评:0

    陈流鹏 黄晓栋 陈 亮 (柳州钢铁股份有限公司炼铁厂) 摘 要 压力控制改为流量控制,实现全程无干扰自动升速控制。 关健词 流量控制 透平机 TRT 高炉顶压 发电量 1 前言 高炉炉顶余...

  • [技术文摘库] 基于时间法的高炉泥炮打泥量显示装置设计与实现 日期:2021-04-01 08:11:31 点击:661 好评:0

    李明亮 黄金堂 (广西柳州钢铁集团有限公司炼铁厂) 摘 要 介绍了柳钢的发明专利成果——《高炉泥炮打泥量显示装置》的设计方案、实现方法和应用效果,通过对高炉泥炮打泥时长...

  • [技术文摘库] 柳钢5号高炉冷却壁漏水及更换实践 日期:2021-04-01 08:09:40 点击:281 好评:0

    李醒品 (广西柳州钢铁集团有限公司炼铁厂) 摘 要 炉腹区域冷却壁长时间受到炉内高温液态渣铁、煤气流、炉料的剧烈冲刷以及碱金属、CO、H2的侵蚀,容易出现磨损漏水,对高炉炉...

  • [技术文摘库] 莱钢2号1880m3高炉整体浇注式炉缸应用实践 日期:2021-04-01 08:02:46 点击:619 好评:0

    刘 晓 (莱芜钢铁集团银山型钢有限公司) 摘 要 莱钢2号1880m3高炉因炉底温度高紧急停炉大修,为节约工期,炉缸采用碳砖砌筑加浇注料整体浇注结构,取消了陶瓷杯与风口组合砖。通...

  • [技术文摘库] 延长单铁口出铁沟使用寿命实践 日期:2021-04-01 07:59:11 点击:443 好评:0

    黄泗军 (山东钢铁股份有限公司莱芜分公司炼铁厂) 摘 要 本文主要介绍了莱芜分公司炼铁厂265m2烧结系统为提高烧结矿FeO稳定性,分析流程可控因子,对燃料水分、燃料粒度、混匀料...

  • [技术文摘库] 提高烧结矿FeO稳定性的研究与应用 日期:2021-03-24 06:43:28 点击:825 好评:0

    徐春玲 张 惠 鲁继利 朱 建 (山东钢铁股份有限公司莱芜分公司炼铁厂) 摘 要 本文主要介绍了莱芜分公司炼铁厂265m2烧结系统为提高烧结矿FeO稳定性,分析流程可控因子,对燃料水分...

  • [技术文摘库] 提高配料料头料尾准确度实践 日期:2021-03-24 06:36:17 点击:340 好评:0

    徐春玲 王学龙 樊现胜 姜 勇 (山东钢铁股份有限公司莱芜分公司炼铁厂) 摘 要 本文主要分析了铁矿粉配料混匀工序的历史改进盲点,通过测量实际落料间隔,计算并确定理论滞后时...

  • [技术文摘库] 莱钢6号1000m3高炉提高生矿比例操作实践 日期:2021-03-24 06:20:59 点击:506 好评:0

    殷宝龙 戴宪涛 陈建巧 张金波 (山东钢铁股份有限公司莱芜分公司炼铁厂) 摘 要 莱芜分公司炼铁厂6号1000m3高炉通过采取增设防雨棚及保温设施、加强原燃料管理、调整操作制度和优...

  • [技术文摘库] 莱钢3号1080m3高炉优化操作稳定炉况实践 日期:2021-03-24 06:17:24 点击:320 好评:0

    初云祥 庞师艳 (山东钢铁股份有限公司莱芜分公司炼铁厂) 摘 要 本文主要介绍了莱钢3号1080m3高炉分析炉况不稳的制约因素,通过缩小风口面积,提高鼓风动能和风速;优化操作,改...

  • [技术文摘库] 降低烧结熔剂成本攻关实践 日期:2021-03-24 06:12:54 点击:427 好评:0

    毛友庄 甘 霖 高志茹 朱 建 (山东钢铁股份有限公司莱芜分公司) 摘 要 莱钢分公司炼铁厂通过优化烧结熔剂,调剂蛇纹石、白云石、和石灰石等比例,研究并应用在线自动取样装置,...

  • 首页
  • 上一页
  • 112
  • 113
  • 114
  • 115
  • 116
  • 117
  • 118
  • 119
  • 120
  • 121
  • 122
  • 下一页
  • 末页
  • 5965956